| |
|---|---|
| (点击题目可以在互联网中搜索该题目的相关内容) 日期:2006-7-17 22:02:32 来源: 作者: 点击: | |
|
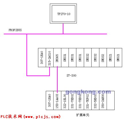
2005年3月我公司和北京兰诺克移动垃圾箱有限公司签定了关于“移动垃圾箱注塑机”改造项目合同,帮助该公司进行旧塑机进行电气改造,目前,该项目已经基本完成,设备已经顺利运行。 一、 项目概述 北京兰诺克移动垃圾箱有限是一家中外合资企业,是一家专业塑料制品生产厂家,拥有四台大型塑料注塑机,生产目前生活小区的移动垃圾箱。有240L和120L两种,该注塑机是德国BATTENFELD(巴尼非尔德)的大型注塑设备,本次改造的是一台注塑压力为8000N、注塑重量为5400克的UNILOG9000C型机器。属于全液压的数控机床产品。 该系统采用了PLC和计算机控制系统,原PLC及计算机采用了德国SCHLEICHER(施莱西尔)的产品,过程测量设备为德国BALLUF(巴鲁夫)超声波电子位移传感器。 原系统控制点数统计情况如下: 数字量输入:82点 数字量输出:46点 模拟量输入:23点 模拟量输出:8点 由于该设备是1998年引进,工作至今,电气设备老化严重,控制模块和操作屏经常出现故障,设备无法工作。我们准备选用西门子S7-300 CPU 315-2和TP270-10来替换原控制系统。 二、 控制特点 该设备分开合模、座台、注塑、预塑及15段温度控制,有两台液压泵给系统提供系统压力,通过调节器同时向系统提供高压和低压两种压力,并且各系统压力和流量均可设定和调节,设备运行速度和时间需要设定调节,控制器能存储多套参数。在TP270-10上的设定参数多达200多个,经过三个月的施工调试,现已正常生产,每天能生产产品达700多个。 三、触摸屏功能 1、 设备启停 2、 系统压力、流量设定 3、 开/合模位置及速度设定 4、 座台位置及速度设定 5、 注塑/预塑压力、速度设定 6、保压压力及保压时间设定 7、 系统PID调节参数设定 8、 配方功能 9、 系统报警功能 10、 模具/料筒温度设定及温度趋势显示 11、设备工艺流程显示 四、系统框图 ![]() 五、触摸屏画面显示 ![]() ![]() ![]() ![]() |
|
| 上一篇: 施耐德电气为制鞋机械提供解决方案 下一篇: 西门子LOGO! 在真空传递系统中的应用 |




